全国服务热线:
      020-28928806       18102535692

产品介绍 | TESTOMAT 2000® DUO

发表时间:2024-04-11 13:31作者:HEYL Neomeris



TESTOMAT 2000® DUO


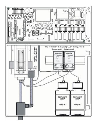
Testomat 2000® DUO 通过特定的滴定法自动确定水的硬度,碱度,P 碱度,负 m 碱度。具有校准功能。这台设备适用于监测水处理厂中,水切割,饮用水系统中的水质情况。



功能优势

• 可以采用两种不同试剂去监测两路水质。例如采用两种不同测量范围的试剂去

测硬度,或者一个采用硬度试剂,一个采用碱度试剂

• 自动变更水路和检测试剂

• 通过 LCD 屏幕显示菜单和操作程序

• 多种硬度,碱度,p 碱度,负 m 碱度不同测量范围试剂供选择

• 多种硬度单位,°dH,°f,ppm CaCO3,mmol / l

• 使用活塞计量泵进行高精度滴定 ,30 微升每滴

• 分析启动:

-自动时间间隔分析水质(0-99 分钟)

-通过水流量表设置水流量间隔分析水质

• 可用外部信号停止或开启设备分析

• 2 个独立自定义边界值,并可设置出现多少次越边界值时才触发警报

• 显示分析过程和功能失调时的错误原因

• 自动时间间隔提醒维护

• 试剂容量:100 和 500 毫升/瓶

• 可选模拟信号输出 0/4 - 20 mA ,SD 卡,RS232

• 菜单语言有英语,德语,法语,西班牙语,荷兰语等


技术参数

功率消耗:max. 30 VA

防护等级:I

保护类型:IP 65

环境温度:10–45 °C

水温:10–40 °C

尺寸(宽 x 高 x 深):380 x 480 x 280 mm

重量:约 9,5 kg

工作水压:0,3 至 8 bar / 0,3 x105 至 8x105 Pa

0,3 至 1 bar / 0,3x105至 1x105

Pa (拆下水压调节阀)

测量范围:硬度: 0.89-448 ppm

碱度: 8.9-358 ppm

P 碱度: 0.1-15 mmol/l

负 m 碱度: 0.05-0.5 mmol/l


供电电压和订货号:



分享到:
推荐文章
背景介绍在燃煤电厂烟气脱硫过程中,石灰石-石膏法脱硫工艺会产生一种成分复杂的脱硫废水,其中含有极高浓度的钙离子、镁离子、硫酸根离子以及少量重金属。随着环保政策日趋严格,火电行业正逐步推动脱硫废水的深度处理与零排放。目前主流的零排放工艺路线多采用“预处理软化+膜浓缩+蒸发结晶”技术,而脱硫废水中高硬的钙镁离子成为整个系统稳定运行的**挑战。若软化预处理不彻底,残留的硬度离子进入蒸发结晶器后,会...
背景介绍在合成生物学领域,利用植物细胞培养技术生产高价值次生代谢物,如抗癌药物紫杉醇,正成为生物制造的重要方向。然而,植物细胞的生长与目标产物的合成对外部环境极为敏感,尤其对培养液中的钙、镁离子浓度有着严苛的要求。这两种离子不仅是细胞壁结构和信号传导的关键元素,其比例失衡更会直接抑制细胞增殖,甚至导致次生代谢途径的关闭。传统的离线取样检测方式存在滞后性,难以捕捉培养液离子浓度的瞬时波动,成为...
背景介绍在大型商业综合体迈向绿色低碳运营的过程中,中央空调系统产生的冷凝水作为一种温度较低且硬度极低的潜在软水资源,其回收利用价值日益凸显;然而,冷凝水在收集过程中可能受到空气中悬浮污染物或系统管道金属离子溶出的影响,水质存在不确定性,若直接回用至对硬度敏感的冷却塔等系统,可能引发结垢风险,因此需对其关键指标——硬度进行实时、精准的监测,以确保回用安全与效率。应用情况在具体应用中,HEYL硬...
背景介绍在半导体芯片制造中,化学机械抛光(CMP)是实现晶圆全局平坦化的关键工艺步骤,抛光后需使用极高纯度的超纯水彻底清洗晶圆表面,以去除残留的研磨颗粒、化学试剂及微量杂质;若超纯水中存在痕量硬度离子(如钙、镁离子),即使在ppb级别,也可能在后续干燥阶段于晶圆表面形成难以消除的水痕或斑点,这些缺陷会直接影响器件电学性能与多层结构的堆叠精度,从而严重降低芯片的最终良品率,因此对CMP后清洗所...
联系邮箱:service@thankung.com
联系电话:020-28928806   传真: 020-37873465
微信公众号
联系微信